|
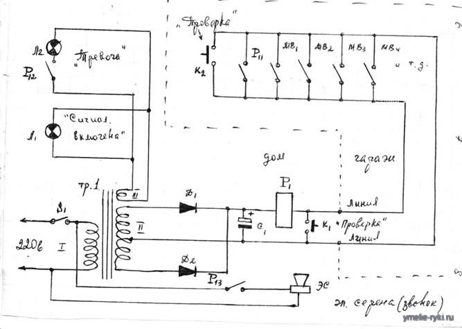
ПРОСТАЯ СХЕМА ОХРАННОЙ СИГНАЛИЗАЦИИ КВАРТИРЫ, ДАЧИ, ГАРАЖА
При включении напряжения 220 в (S1 замкнут) подаётся питание на понижающий трансформатор и электрическую сирену. Загорается лампочка "Сигнализация включена" и начинает работать выпрямитель. Лампочка "Тревога" на пульте сигнализации не горит, т.к. контакт P12 разомкнут. Электрическая сирена не работает, т.к. контакт P13 разомкнут. В исходном положении все контакты K1, K2, P11, MB1, MB2 и т.д. разомкнуты (кнопки K1, K2 не нажаты, а ворота, двери, окна и т.п. закрыты). При нажатии кнопки K1 на пульте сигнализации подаётся питание на реле P1, которое срабатывает, самоблокируется контактами P11, а контактами P12, P13 подаётся питание на лампочку "Тревога" на пульте сигнализации и электрическую сирену (сирена звучит). Эта проверка говорит о работоспособности пульта сигнализации. При нажатии кнопки K2, которая располагается в гараже, или открытии ворот, двери, окна и т.п. загорается лампочка "Тревога" и звучит сирена. Эта проверка говорит о работоспособности всей линии в гараже и её контактов (микровыключателей) ворот, дверей, окон и т.п. Если при срабатывании сигнализации вор снова закроет ворота, дверь, окно и т.п., то сигнал тревоги будет поступать до тех пор, пока не будет снято напряжение 220 в (выключен S1).
Схема собрана в небольшой коробке (пульте), которая располагается в доме. Провода линии сигнализации в гараж должны быть проведены скрытно.
S1 - выключатель любого типа на 220 в.
Тр.1 - понижающий трансформатор на 12-30 в.
Д1, Д2 - выпрямительные диоды.
C1 - электролитический конденсатор на 100-1000 мкф.
Р1 - реле с контактами самоблокировки и двумя контактами на замыкание.
Л1, Л2 - сигнальные лампочки на напряжение, которое обеспечивает III обмотка трансформатора.
К1, К2 - кнопки проверки работоспособности охранной сигнализации.
МВ1, МВ2 и т.д. - микровыключатели (замыкатели) на воротах, дверях, окнах, стенах (в гараже).
ЭС - электрическая сирена (звонок) любого типа на 220 в.

Ссылки на схожие материалы:
|