напряжение, Вольт, Преобразователь, мощный, 12, 220">
Понедельник, 02.03.2026, 12:10
Для умелых рук
Главная | | Мой профиль | Регистрация | Выход | Вход
Поиск на сайте
Разделы
Полезные советы [96]
Электронные [149]
Сад и огород [33]
Новогодние поделки [22]
Умелое домоводство [15]
Строительство [13]
Рукоделие [13]
Компьютер сделай сам [7]
Из хлама и мусора [7]
Сувениры [4]
Как сделать [85]
Очумелые ручки [41]
Дизайн,ландшафт [15]
Автомобильные [18]
Методики, технологии, изобретения [15]
Из дерева и ДСП [14]
Делаем ремонт [16]
Мастеру на заметку [7]
Кулинария [26]
Мастер-Классы по Хэндмейду [6]
Шьем вяжем [8]
Лучшее на aliexpress [0]
Самые интересные и недорогие товары на aliexpress.com

Каталог файлов

Библиотека самоделкина [141]
Программы [28]
Другие [269]
Радиомастерская [53]
Полезное и интересное [183]
Игры и игрушки [0]
Видео [18]
Вкусно [7]
Для детей [7]
Мой уютный дом [191]

Меню сайта
Главная страница Файлы Самоделкина Видео Фотогалерея Самоделкина Электронные Экономия Делаем своими руками Компьютерные Стройка Сборка онлайн радио Форум Самоделкина Каталог сайтов Обмен ссылками Полезные статьи История сайта
Зайти на сайт
Подписка
Подписка на новости Сайта Для умелых рук
Для того чтобы
ДОБАВИТЬ САЙТ В ЗАКЛАДКИ

Нажмите одновременно
(CTRL+D)

Здесь Вы обнаружите, практические советы, подсказки, идеи, схемы, чертежи, фото. Рассылка пишется для любителей мастерить, строить, самодельничать.
Узнайте первым о новых обзорах "Для умелых рук"
//
Цитаты
– Легко позабыть те времена, когда ты знал, решив, что это был сон или однажды случившееся давнее чудо. Но ничто хорошее не бывает чудом, а прекрасное – грезой.
Ричард Бах

Чтобы прочитать новую цитату обновите страницу,или перейдите на любую другую



Главная » 2011 » Ноябрь » 13 » Мощный преобразователь напряженияс 12V на 220V
01:03
Мощный преобразователь напряженияс 12V на 220V
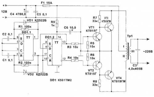
На рисунке приведена принципиальная схема мощного преобразователя для питания бытовых электроприборов (телевизор, дрель, электронасос и т.д.) от автомобильного аккумулятора. Преобразователь обеспечивает выходное напряжение 220В, 50 Гц на нагрузке мощностью до 100 Вт. При максимальной нагрузке потребляемый от аккумулятора ток не превышает 10 А.

Количество деталей в устройстве сведено к минимуму. На микросхеме DD1.1 собран задающий генератор с частотой 100 Гц. Точную настройку частоты (что важно для нормальной работы аппаратуры) осуществляют резисторами R1 и R2. Деление частоты на 2 и управление транзисторами обеспечиваются второй половиной микросхемы - D1.2. Транзисторы VT1, VT2 включены для обеспечения нормального режима работы выходов DD1.2 при максимальном токе нагрузки. Выходные транзисторы VT3, VT4 устанавливаются на радиаторы, площадь которых не менее 350 см 2 .
 
Для сглаживания прямоугольных фронтов предназначен конденсатор СЗ, который вместе с выходной обмоткой и нагрузкой образует резонансную систему. Его емкость сильно зависит от характера нагрузки. Трансформатор ТР1 выполнен на магнитопроводе марки ШЛМ или ПЛМ габаритной мощности 100 Вт. Обмотки I и II содержат по 17 витков провода ПЭВ-2 2,0 мм, обмотка III содержит 750 витков провода ПЭВ-2 0,7 мм.
 
Данную схему очень легко переработать под высокочастотный преобразователь напряжения (частота преобразования ~ 25 кГц). Для этого достаточно поднять частоту задающего генератора на D1.1 до ~ 50 кГц, изменив емкости С1 и С2 на 180 пФ, и заменить ТР1 на высокочастотный трансформатор. Мощность преобразователя зависит от нагрузки выходных транзисторов, максимальный ток, который они могут дать, не должен превышать 8 А в плече. Для увеличения тока уменьшается количество витков трансформатора в I и II обмотках до 8-10. На выходе преобразователя устанавливается диодный мост и ВЧ-фильтр, применяемые в них компоненты должны обеспечивать нормальную работу на частоте 25 кГц.
 
преобразователь напряжения мощный с 220 на 12


Ссылки на схожие материалы:

Категория: Электронные | Просмотров: 17118 | Добавил: deka1002 | Теги: напряжение, Вольт, Преобразователь, мощный, 12, 220
Всего комментариев: 0
avatar
*

Каталог Самоделкина!-- -->

Лучшие онлайн радиостанции


Как собственными руками сделать лук и арбалет
Как сделать Электровелосипед своими руками за 30 минут
Секреты радиомастеров А.П. Кашкаров
Делаем лестницы своими руками
Умелые руки - Smart Workshop Solutions

Нож своими руками.
Как правильно заточить нож.

Чертежи чудо печи работающей на отработанном масле
Собираем антенну для 3G-модема своими руками.
Секреты ремонта видеомагнитофонов-AKAI
Сварочный инвертор своими руками
Капельный полив, орошение

Электронные
Секреты ремонта видеомагнитофонов-DAEWOO

Как сделать
Ремонт застежки молния на одежде. Как отремонтировать замок типа молния самому без выпарывания.

Как сделать
Как установить сплит систему самому

Электронные
Металлоискатель Volksturm-1

Электронные
Электровелосипед своими руками (видео)

Сад и огород
Овощи, которые стоит посадить рядом друг с другом.

Кулинария
Свиная грудинка в пакетах

Статистика

Онлайн всего: 8
Гостей: 8
Пользователей: 0


Copyright MyCorp © 2026 Правообладателям | |